Транзисторы в ЭВМ М.А. Карцева
Ю.В. Рогачёв
В 1956 году в Лаборатории управляющих машин и систем АН СССР, образованной на базе лаборатории электросистем Энергетического института АН СССР, под руководством директора этой Лаборатории И.С. Брука в основном завершились работы по созданию цифровых вычислительных машин первого поколения, основу элементной базы которых составляли радиоэлектронные лампы.
Находящаяся в постоянной круглосуточной работе ЭВМ М-2 в 1957 году была модернизирована с расширением ёмкости оперативной памяти до 4096 слов. Это потребовало введения специального регистра для запоминания того, какая область памяти используется в данный момент времени, и специальной операции изменения содержимого этого регистра (переключение областей памяти). В М-2 была реализована идея укороченных адресов в командах и укороченных кодов операций как способа согласования форматов команд и форматов чисел. С 1957 года машина М-2 эксплуатировалась в новом качестве, и дальнейших работ по её совершенствованию не намечалось.
Для разработчиков ЭВМ открывалась возможность начала работ по новым исследованиям вопросов совершенствования цифровых вычислительных машин.
В 1957-1958 годах в Советском Союзе начали появляться первые типы транзисторов, освоенных массовым производством. Их применение вместо радиоламп сулило значительный прогресс в развитии вычислительной техники. Поэтому в Лаборатории управляющих машин и систем АН СССР, преобразованной в 1958 году в Институт электронных управляющих машин (ИНЭУМ), широко развернулись исследования характеристик транзисторов в различных режимах их работы в электронных схемах ЭВМ (надёжность, стабильность параметров, скорость работы и др.). Исследовались различные варианты схемных решений элементов на транзисторах: статические, динамические, импульсные, потенциально-импульсные, потенциальные.
Вот некоторые из этих работ, результаты которых в своё время были опубликованы:
- В.А. Браиловский, Э.Н. Вагнер, Ю.Н.Глухов «О частотных возможностях некоторых схем, использующих насыщенные транзисторы».
- В.В. Белынский, Л.В. Иванов, Л.В. Клыков «Импульсные схемы систем элементов цифровых машин».
- А.Н. Чернов «Узлы арифметического устройства с динамическим триггером на плоскостном кристаллическом триоде».
- В.В. Белынский, В.И. Золотаревский, Л.В. Иванов, Н.А. Кукушкина «Потенциально-импульсная система элементов цифровых машин».
- М.А. Карцев, Ю.В. Рогачёв «Потенциальные полупроводниковые элементы и построение из них логических схем».
- А.Н. Чернов, Е.Б. Володин, Л.Я. Чумаков «Применение динамических элементов с линиями задержки в арифметических устройствах параллельного действия».
- Ю.В. Нифонтов «Выбор параметров феррит-транзисторной ячейки».
- В.А. Браиловский, Э.Н. Вагнер, Ю.Н. Глухов, А.В. Дацко, Э.Ф. Ступин «Потенциальный статический триггер на токовом ключе с обратной связью через диодные логические схемы».
Результаты этих исследований подтверждали надёжную работоспособность и возможность на освоенных в то время транзисторах построить электронные схемы для вычислительных машин с быстродействием свыше 10 тысяч операций в секунду.
По виду электрических связей системы логических элементов разделяются на импульсные, потенциально-импульсные и потенциальные. Первые два типа построения схем элементов широко использовались в ламповых вычислительных машинах, и именно из ламповой техники эти принципы были перенесены на первые разработки транзисторных машин, в которых часто делались попытки строить схемы импульсного и импульсно-потенциальные типа. При разработке полупроводниковой вычислительной машины М-4 в ИНЭУМе были также опробованы оба эти пути. Для ЭВМ М-4 были разработаны и изготовлены два типа арифметических устройств: У-1 с использованием импульсно-потенциальной системы элементов на транзисторах П-16Б и устройство У-2 с использованием чисто импульсной системы на динамическом элементе с диффузионными транзисторами П-403 и линиями задержки.
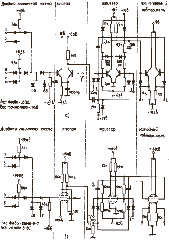
Конфигурация электрической схемы импульсно-потенциальной системы в М-4 в основном соответствует схеме машины М-2 и содержит четырёхступенную диодную логическую схему, клапан, триггер и эмиттерный повторитель. Для сравнения на рис. 1 показаны электрические схемы полной логической цепочки транзисторной машины М-4 и ламповой – М-2

Рис. 1. Принципиальные электрические схемы импульсно-потенциальных систем элементов.
а) Типовая цепочка импульсно-потенциальной системы элементов М-4.
б) Типовая цепочка импульсно-потенциальной системы элементов М-2.
При создании ЭВМ М-4 автор принимал участие в разработке арифметического устройства У-2. На рис.2а показана логическая схема динамического элемента с линией задержки. Элемент имеет рабочую частоту 3,3 МГц и может быть нагружен двадцатью входами таких же элементов. Схема обладает большой универсальностью. При размыкании петли основной обратной связи (рециркуляция импульсов) он превращается в обычный усилитель-формирователь с логической диодной схемой на входе. Это позволяет использовать элемент в качестве триггера, клапана, сумматора и т. п.
Как видно на рис. 2а, динамический элемент представляет собой сочленение посредством линии задержки двух транзисторных усилителей с диодными логическими схемами «И» - «ИЛИ» на входах. Линия задержки является запоминающим элементом, диодные логические схемы выполняют логические функции, транзисторные усилители через цепочки регенеративного расширения формируют импульсы, стандартные по форме и амплитуде.
Данная схема имеет много общего со схемой динамического триггера на электронных лампах машины SEAC , однако, в отличие от последней она имеет второй формирователь и поэтому содержит только одну линию задержки независимо от числа присоединяемых к выходу дешифраторов.

Рис. 2. Принципиальные электрические схемы импульсных систем логических элементов.
а) Принципиальная электрическая схема динамического элемента ЭВМ М-4.
б) Принципиальная электрическая схема динамического элемента ЭВМ SEAC .
Первые образцы изготовленных машин показали способность транзисторов и диодов обеспечить более высокое быстродействие по сравнению с достигнутым быстродействием в ламповых машинах. Но при этом выяснилось и то, что некоторые технические решения, используемые в импульсных и импульсно-потенциальных системах элементов в ламповых машинах для повышения надежности, быстродействия, технологичности изготовления и т. п., теряли свою актуальность в транзисторных машинах.
Системы элементов импульсного типа (с динамическими триггерами) завоевали признание в то время, когда основные логические схемы большей частью строились из полупроводниковых диодов, а в качестве активных элементов все ещё использовались электронные лампы. Резкое несоответствие между габаритами, потребляемой мощностью и надежностью полупроводниковых диодов по сравнению с электронными лампами явилось первой причиной к применению динамических триггеров. Динамические триггеры позволяли значительно сократить количество ламп за счёт увеличения количества диодов. В этом было первое преимущество импульсных схем. При замене ламп транзисторами это преимущество отпадало: транзистор – это элемент по существу тех же габаритов, стоимости и надёжности, что и полупроводниковый диод, поэтому стремиться к экономии транзисторов за счёт увеличения количества диодов, импульсных трансформаторов и линий задержки не имеет смысла.
Второе преимущество заключалось в возможности применения на переходах от ламп к диодным схемам понижающих импульсных трансформаторов, позволявших лучше согласовывать параметры выходных сигналов лампы с входами диодных схем и значительно повышать нагрузочную способность активного элемента. С наличием понижающего трансформатора было связано и третье преимущество импульсных схем перед потенциальными – выигрыш по быстродействию. Основным фактором, ограничивающим быстродействие ламповых схем, являются паразитные емкости, особенно емкость на входе лампового усилителя. Выполнение межкаскадных связей через понижающий трансформатор значительно уменьшает вредное воздействие входных емкостей. Применение понижающих трансформаторов в импульсных транзисторных системах элементов не дало бы такого выигрыша по быстродействию, который достигается в ламповых схемах. Скорость переключения транзисторного усилителя определяется в основном внутренними характеристиками самого транзистора, а не паразитными емкостями.
С точки зрения быстродействия импульсная система на транзисторах получается хуже, чем потенциальная, поскольку при равных частотах в импульсной системе требуется вдвое больше переключений транзистора, чем в потенциальной схеме. Увеличение количества фронтов в импульсной системе ухудшает и энергетический баланс транзистора, поскольку максимум мощности на коллекторе выделяется как раз в момент переключения транзистора, на фронте. Поэтому, в потенциальной системе элементов могут применяться более форсированные режимы работы транзисторов.
Указанные недостатки импульсных схем при изготовлении М-4 привели к тому, что динамические элементы, изображенные на рис. 2а, оказалось невозможным осуществить в массовом порядке без специального отбора транзисторов и диодов.
Импульсно-потенциальная система элементов, применяемая в машине М-4, в значительной мере также явилась данью традициям ламповой техники. Для триггера вычислительной машины М-2 с электронными лампами, изображенного на рис.1 б , минимальный интервал времени между двумя переключениями определяется в основном временем перезаряда форсирующих емкостей. Постоянная времени цепочки, включенной между анодом одной из ламп и сеткой другой лампы триггера, сравнительно велика, и поэтому быстродействие триггера обычно невысоко: рабочая частота триггера М-2 составляла 80 Кгц. С такой же низкой частотой работали и логические схемы: они строились в М-2 из купроксных выпрямителей КВМП-2-7 – диодов, которые по сравнению с электронными лампами весьма дешевы, надежны и компактны, но и отстают по скорости от ламповых логических элементов примерно на порядок. С другой стороны формирователь импульса (клапан), построенный из электронных ламп и устанавливавшийся между выходами диодных логических схем и входом статического триггера, являлся наиболее быстродействующим элементом схемы: в клапане формировались импульсы длительностью в 1 – 1,5 мксек (т.е. составляющие по времени примерно 0,1 от такта). Этой длительности вполне достаточно для переключения триггера. Таким образом, использование импульсно-потенциальной схемы в М-2 выглядит весьма естественно: пока происходит успокоение триггера после предыдущего переключения, имеется достаточно большое время для срабатывания сложных логических схем; затем выходы логических схем опрашиваются сравнительно коротким импульсом, который производит переключение триггера. Электронных ламп в логических цепях при таком построении требуется сравнительно немного. Они используются только в клапанах. Все же сложные логические функции выполняются в медленной диодной части схемы, однако быстродействие от этого не страдает. Высокая экономичность указанного построения при сохранении скоростей являлась основным его преимуществом.
Совсем другое положение складывается в случае построения импульсно-потенциальной системы на транзисторах и полупроводниковых диодах, обладающих примерно одинаковым быстродействием. В транзисторных схемах статического триггера паразитные емкости очень мало влияют на быстродействие. Хотя в схеме такого триггера и сохраняются форсирующие емкости, их роль невелика как в отношении скорости переключения, так и в отношении инерционности триггера. Время переключения в такой схеме определяется в основном частотными свойствами транзисторов. Минимальный интервал между двумя переключениями может быть принят равным времени установления выходного напряжения триггера. Но поскольку клапан выполняется на таких же транзисторах что и триггер, невозможно получить длительность импульса, сформированного клапаном, существенно меньшей, чем длительность интервала между двумя переключениями триггера. Ввиду этого приходится искусственно снижать частоту срабатывания триггеров в несколько раз, чтобы длительность импульса составляла хотя бы 1/4 от длительности такта (в ламповых схемах импульс, сформированный клапаном, составляет примерно 1/10 длительности такта триггера). Дополнительные трудности возникают также и в связи с высоким быстродействием диодных логических схем. Если выходные сигналы переключаемых одновременно триггеров поступают обратно на входные логические схемы (что довольно часто встречается в устройствах управления вычислительных машин), то это приводит к искажению сигналов, формируемых клапанами: происходит или срезание конца полезного импульса, или появляется ложный импульс на выходе клапана. Именно это явление доставило немало хлопот разработчикам М-4 при вводе машины в эксплуатацию. Имеются различные методы борьбы с этими явлениями, однако все они связаны со значительными техническими трудностями: необходимостью строго контролировать амплитуды и длительности импульсов; разнообразием технических средств, используемых в системе элементов; различием связей в зависимости от места применения элемента и т. п.
Все рассмотренное выше показывает, что и импульсная, и импульсно-потенциальная система элементов при переходе от ламповых схем к транзисторным теряют свои главные преимущества – простоту и экономичность, не позволяют полностью использовать все возможности применяемых транзисторов и диодов по быстродействию. Но даже при этих недостатках преимущество транзисторных машин перед ламповыми было очевидным: быстродействие М-4 на порядок превышало быстродействие машины М-2. Применение же транзисторов в потенциальных системах логических элементов могли значительно повысить их эффективность.
Поэтому при проектировании вычислительной машины М-5 уже была реализована потенциальная система элементов, основу которой составлял потенциальный статический триггер на токовом ключе с обратной связью через диодные логические схемы.
В 1960 году автором этой статьи при проектировании устройства первичной обработки информации для машины М4-М была разработана принципиально новая потенциальная система логических элементов. Отличительные особенности данной системы элементов следующие:
- высокая степень унификации элементов;
- унификация типов связей между элементами;
- использование радиодеталей массового производства без какой-либо дополнительной проверки или разбраковки;
- малая чувствительность в сравнительно широких пределах к изменениям параметров деталей и напряжений питания (кроме нескольких специально оговоренных мест);
- высокое быстродействие;
- широкие логические возможности, позволяющие создавать ряд оригинальных построений.
Основу системы элементов составляют две схемы: инвертор-формирователь уровней и многоступенная диодная логическая схема. Как правило, схемы всегда строятся так, что напряжение с выхода диодной логической схемы поступает на вход инвертора-формирователя, а напряжение с выхода инвертора-формирователя – на входы диодных логических схем. В этом и состоит унификация типов связей между элементами. Лишь в некоторых случаях между выходом инвертора-формирователя и входами диодных логических схем включается дополнительный эмиттерный повторитель. За стандартные уровни потенциалов сигнала в данной схеме приняты напряжения +7 В и 0 В.
Принципиальная схема полной логической цепочки «И»-«ИЛИ»-«И»-«ИЛИ»-«НЕТ» приведена на рис. 3. На входы инвертора-формирователя поступает напряжение с выхода диодной логической схемы; оно ограничивается диодным ограничителем до уровня +2,4 В снизу и +4,8 В сверху. При наихудшей комбинации отклонений параметров деталей и напряжений питания токи диодов Д1 и Д2 превышают ток базы инвертора при условии, что для триода Т1 коэффициент усиления β не менее 10. Таким образом, присоединение инвертора не смещает выходных напряжений диодной логической схемы.

Рис. 3. Принципиальная электрическая схема полной логической цепочки элементов
устройства первичной обработки информации ЭВМ М4-М.
Триод ПП1 (диффузионный транзистор П-403 типа p - n - p ) в паре с диодом Д3 образуют токовый ключ. Источник Е6 и сопротивление R 4 представляют собой генератор тока, переключаемого либо в триод Т1 (если напряжение на его базе равно +2,4 В), либо в диод Д3 (если напряжение на базе триода равно +4,8 В).
Коллекторная цепь триода ПП1 тоже построена по принципу токового ключа. Генератор тока образуется здесь источником напряжения Е2 и сопротивлением R 3. Ток от этого генератора переключается либо в триод ПП2 (транзистор П11 типа n - p - n ), если триод ПП1 заперт, либо принимается на себя триодом ПП1 , при этом ток триода ПП1 превышает ток генератора Е2 - R 3 . Избыток тока триода ПП1 уходит в диод Д4 , благодаря чему предотвращается насыщение этого триода. Транзистор ПП2 в данной схеме формирует уровни потенциалов, необходимые для управления диодными логическими схемами, смещая их из отрицательной области в коллекторной цепи инвертора ПП1 в положительную область. В зависимости от того, открыт или закрыт триод ПП2 , на его коллекторе получается напряжение +7 в или 0 в . Нижний уровень напряжения ограничен диодом Д5 . Диод выполняет двойную роль: предотвращает насыщение триода ПП2 и компенсирует базовый ток эмиттерного повторителя (ПП3). Как будет видно из дальнейшего, диодные логические схемы потребляют ток тогда, когда на их вход подается низкое напряжение (0В). Так как именно диодные логические схемы и являются нагрузкой эмиттерного повторителя, то при подаче на вход эмиттерного повторителя напряжения, равного 0В , возможен сравнительно большой ток базы. Схема рассчитана так, чтобы ток диода Д5 превышал ток базы триода ПП3 при наихудших сочетаниях отклонений параметров (даже если эмиттерный повторитель полностью загружен, а коэффициент усиления по току β для триода ПП3 равен всего 10). Максимальная нагрузка этого эмиттерного повторителя – до шести входов диодных логических схем.
Конструктивно инверторы-формирователи выполняются в виде отдельной ячейки. На односторонней печатной плате размером 55 х 75 мм размещаются два одинаковых инвертора-формирователя.
Диодные логические схемы на входе инверторов-формирователей могут иметь либо двухступенное построение «И»-«ИЛИ», либо четырехступенное построение «И»-«ИЛИ»-«И»-«ИЛИ». Логические схемы этих построений приведены на рис. 4. Первая из них (рис. 4а) представляет собой обычное двухступенное построение «И» - «ИЛИ», состоящее из m схем «И» по n входов каждая и одной схемы «ИЛИ» соответственно с m входами. Значения n и m могут быть различными в зависимости от применяемых диодов. В устройстве первичной обработки информации машины М4-М схемы строились на диодах Д9Д, которые позволяли собирать схемы «И» и «ИЛИ» из шести входов.

Рис. 4. Диодные логические схемы.
а) Двухступенная диодная логическая схема.
б) Четырёхступенная диодная логическая схема.
На рис. 4 б представлена четырехступенная логическая схема «И»-«ИЛИ»-«И» -«ИЛИ». Здесь на все входы схемы «И» первой ступени могут подавать потенциалы только с выходов инверторов-формирователей или эмиттерных повторителей. Вторая же ступень схем «И» допускает подачу на один из своих входов сигнал с выхода схемы «ИЛИ». При этом на все остальные входы должны быть поданы, как и на схемы «И» первой ступени только с выходов инверторов-формирователей или эмиттерных повторителей.
Фрагмент принципиальной электрической схемы четырехступенной системы элементов показан на рис.3. На катоды диодов 1Д11, 1Д1 n , 1Д31, 1Д3 р с выходов инверторов-формирователей подаются уровни +7 В или 0 В. Параметры схемы подобраны так, что одновременно поданный на все диоды высокий уровень (+7 В) запирает их, и ток от источника Е1 идет через сопротивление R 1, диод Д1 и сопротивление R 2. При этом на выходе схемы устанавливается также высокий уровень.
Если же хотя бы на один из входов (например, к диоду 1Д11) подается низкий уровень (0 в), то этот диод открывается, и ток от источника Е1 идет через сопротивление R 1 и открытый диод 1Д11. На выходе устанавливается низкий уровень. Таким образом, схема потребляет ток только в том случае, если на её входы поступает уровень 0 В, что, как указывалось выше, наилучшим образом соответствует режиму работы эмиттерного повторителя.
Параметры схемы рассчитаны так, что при наихудшей комбинации отклонений сопротивлений и питающих напряжений на выходе получаются уровни, обеспечивающие надежную работу инвертора-формирователя. Формирование этих уровней происходит непосредственно в диодной схеме, а поступающие на вход напряжения выполняют только роль управляющих. Это обстоятельство делает уровни на выходе диодной схемы независимыми от входных сигналов.

Рис. 5. Принципиальная электрическая схема диодной ячейки.
Конструктивно фрагменты полной диодной логической цепочки размещаются на диодных ячейках. На плате диодной ячейки размещаются 20 диодов и 7 сопротивлений. На рис. 5 приведена электрическая схема этой ячейки. Одна такая ячейка позволяет составить до семи схем «И»-«ИЛИ». Предусмотрена возможность построения схем «И» с большим числом входов. Для этого на плате предусмотрены дополнительные выходы, которые с помощью наружных перемычек обеспечивают построение любых диодных логических схем, в том числе и целый ряд интересных логических схем, существенным образом отличающихся от обычных построений.
Кроме рассмотренных выше схем используются ещё три вспомогательных: схема эмиттерного повторителя, предназначенного для работы на ёмкостную нагрузку, схема усилителей для подключения сигнальных лампочек и схема фильтров источников питания.

Рис. 6. Принципиальная электрическая схема эмиттерного повторителя.
На рис. 6 показана схема эмиттерного повторителя, предназначенного для работы на емкостную нагрузку. У построенного на низкочастотных транзисторах П15 и П11 эмиттерного повторителя при токе нагрузки 20 ма и емкости 1000 пф получаются фронты длительностью 300-350 нсек. При тех же условиях применение диффузионных транзисторов П416Б (типа p - n - p ) и 2Т301 (типа n - p - n ) дало возможность сократить длительность фронтов (как положительного, так и отрицательного до 100-150 нсек ). Четыре схемы таких эмиттерных повторителей размещаются на одной стандартной плате. На стандартных платах размещаются и ячейки усилителей индикации и фильтров питающих напряжений. Принципиальные электрические схемы этих ячеек показаны на рис. 7 и 8.
Рис. 7. Принципиальная электрическая схема усилителей индикации.

Рис. 8. Принципиальная электрическая схема фильтров питающих напряжений.
По своему составу указанные пять типов ячеек обеспечили выполнение всех электрических построений общей схемы устройства первичной обработки информации машины М4-М. Технические решения, использованные при разработке их принципиальных электрических схем, обеспечили высокую технологичность в изготовлении, надежность в работе, удобство в эксплуатации.
При создании новой вычислительной машины для серийного производства – машины М4-2М за основу элементной базы был принят уже испытанный принцип построения потенциальной логической схемы с инвертором-формирователем уровней. Предварительный анализ функциональных схем устройств машины определил требования по нагрузочной способности на выходе активных элементов (эмиттерного повторителя в составе схемы инвертора-формирователя и дополнительных эмиттерных повторителей), а также по количеству и видам логических разветвлений на входе инвертора-формирователя, обеспечивающие компактное построение устройств.
В количественном виде эти требования выражались следующим образом:
- допустимая нагрузка на выходе инвертора-формирователя – до 7 входов диодных логических схем;
- допустимая нагрузка на выходе мощного эмиттерного повторителя – до 50 входов диодных логических схем;
- входная цепь формирователя должна допускать подключение диодных логических схем, имеющих до 50 входов.
Доработанная с учётом новых достижений электронной техники принципиальная электрическая схема инвертора-формирователя приведена на рис. 9.

Рис. 9. Принципиальная электрическая схема логической цепочки элементов ЭВМ М4-2М
В схеме используются диоды типа Д18 (кроме диода Д3). Инвертор строится на диффузионном транзисторе П416Б (типа p - n - p ). Смещение отрицательной области уровней напряжения в коллекторной цепи инвертора (ПП1) в положительную область на входе эмиттерного повторителя осуществляется стабилитроном Д808 (Д7). В схему эмиттерного повторителя на выходе инвертора-формирователя в дополнение к транзистору П416Б добавлен транзистор 2Т301Д (типа n - p - n ). По такой же схеме строится дополнительный эмиттерный повторитель малой мощности.

Рис. 10. Электрические схемы вспомогательных элементов.
В состав системы элементов дополнительно включен мощный эмиттерный повторитель. Схема этого эмиттерного повторителя подобна схеме выходного каскада инвертора-формирователя и содержит два транзистора с различными проводимостями. Низкое выходное сопротивление и усиление мощности нулевого уровня сигнала обеспечивается высокочастотным транзистором средней мощности П609А (типа p - n - p ). Подключение этого транзистора не ухудшает быстродействия инвертора, а его максимально допустимый ток коллектора, равный 500 ма , обеспечивает работу на значительную нагрузку. Это особенно важно при необходимости передачи сигнала на значительное расстояние по коаксиальному кабелю, для согласования которого требовалось подключения омического сопротивления, равного волновому сопротивлению кабеля (100 ом). Низкий выходной импеданс на положительном фронте обеспечивается транзистором 2Т301Д. Включение двух таких транзисторов с различной мощностью и их рациональное использование возможно только при нелинейной нагрузке, когда основная мощность потребляется на низком уровне. Скорость работы этого эмиттерного повторителя определяется частотными свойствами транзисторов и близка к скорости работы выходного каскада инвертора формирователя.
При использовании основной логической цепочки системы элементов в вычислительной машине М4-2М применяется ряд вспомогательных схем, обеспечивающих согласованную работу логической цепочки с элементами, не выполняющими логических функций. К этим схемам в дополнение к отдельным эмиттерным повторителям добавлены линии задержки и усилители индикации потенциалов низкого и высокого уровня. Входные цепи этих схем рассчитаны так, что их подключение к выходу инвертора-формирователя не требует дополнительного согласования.
Все электронные семы размещены на ячейках, конструктивно оформленных в виде платы стандартного размера 92 х 52 мм с печатным монтажом:
- ячейка Я00 содержит два инвертора-формирователя уровней;
- ячейка Я01 содержит 20 диодов Д18 и 7 сопротивлений. Дополнительная внешняя коммутация и использование соседних ячеек позволяют строить любые диодные логические построения, содержащие до 50 входов;
- ячейка Я02 содержит две диодных логических схемы сумматоров;
- ячейка Я03 содержит 4 эмиттерных повторителя малой мощности;
- ячейка Я04 содержит 3 эмиттерных повторителя повышенной мощности;
- ячейка ЯИН содержит 8 усилителей индикации низкого уровня;
- ячейка ЯИВ содержит 8 усилителей индикации высокого уровня;
- ячейка ЯЛЗ содержит линию задержки с согласующими и гасящими сопротивлениями.
Около 85% электронного оборудования ЭВМ М4-2М выполнено с использованием этих ячеек. ещё несколько типов ячеек со специальными электронными схемами ферритовой памяти, внешних и других устройств машины, также выполненных на стандартных печатных платах, завершили построение всех электронных схем. Ячейки позволили спроектировать и изготовить машину из модулей, не требующих взаимного согласования, подобно тому, как создавались машины третьего поколения на микросхемах.
Статья помещена в музей 22.12.2007 г.